液壓架空乘人裝置產品的類型,按抱索器型式分為:煤礦固定抱索器架空乘人裝置、煤礦大坡度可摘掛抱索器架空乘人裝置、煤礦活動抱索器架空乘人裝置。

煤礦大坡度可摘掛抱索器液壓架空乘人裝置型號
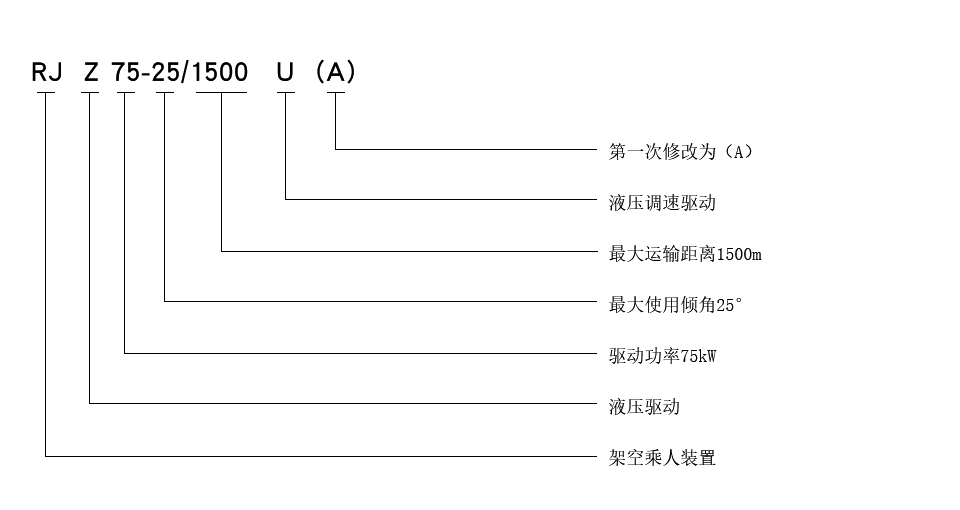
示例:驅動方式為液壓調速驅動,張緊方式為重錘張緊,制動方式為液壓制動,驅動功率為75kW,最大適用傾角為25°,最大運輸距離為1500m的煤礦固定抱索器液壓架空乘人裝置表示如下:

手機:13280082001 電話:0537-2208001 EMAIL:269628658@qq.com
公司地址:山東濟寧國家高新技術產業園
Copyright ? 2018-2020 濟寧卓力工礦機械設備有限公司 魯ICP備13002216號-3 xml地圖
聯系電話
微信掃一掃
